长柔叶片内部结构损伤实时监测方案






一、 技术背景
近年来随着风机的单机功率不断加大,叶片长度愈来愈大,甚至超过百米,称之为“长柔叶片”。针对长柔叶片近期频繁出现的折断问题,称之为“长柔叶片问题”
在役运行的风机叶片由于长期运行,在疲劳载荷、环境侵蚀、风噬、鸟撞击、雷电冲击以及制造、安装等诸多因素会产生各种损伤、缺陷,并在运行中不断发展扩大,轻则影响发电效率,重则会造成叶片的严重破坏,甚至造成整个风机的失稳倒塌的灾难事故。近年来,风机叶片事故频有发生,甚至因叶片突然断裂造成的整个风机坍塌的事故也不乏案例。风机叶片的破坏一般都要经过损伤缺陷萌生、发展和最终严重破坏的几个过程,在整个过程缺陷损伤的早期发现,并及时跟踪监测损伤的发生、发展过程并在最终严重破坏前进行有效预报的在线结构健康(SHM)监测十分必要,也更有工程价值。
声发射技术是近年来发展起来的一种十分先进的动态无损检测和结构健康在线监测技术。风机叶片大都是玻璃钢结构的复合材料构成,玻璃钢结构的各种损伤,包括各种状况的内部损伤和外部损伤都会声发射信号的产生,是典型的声发射问题;另一方面,声发射技术从不论从原理上还是技术上都更能有效监测叶片损伤故障的发生、发展乃至破坏的全过程,并可以随时给出叶片的故障程度、维修建议以及有效进行严重破坏预报。不像一些简单的“声纹”监测技术,由于用麦克风监听只能在多个风机叶片运行的全域声场情况下使用,不但受到大环境噪声的影响,而且也无法判别哪个叶片出现损伤。尤其是即使能听到由于叶片叶尖部位的外部破损而产生的“风噪”信号,也无法监听到叶片内部损伤,例如裂纹、撕裂、脱站、分层等关键缺陷,就是说基于一般麦克风听音的“声纹”技术所采集的声信号与风机叶片的实际缺陷和故障的相关性很小,无法有效解决真正的叶片故障监测问题。而基于声发射技术的叶片在线监测方法是与风机叶片损伤缺陷最相关的技术,也是最适合、最有效的风机叶片故障监测的技术手段。 作为世界声发射技术的领导者——美国物理声学公司及其合作伙伴北京物声科技开发了专门针对风机叶片损伤监测的声发射系统BMS及基于声发射技术的在线监测及评价、报警技术是风机叶片SHM的最佳解决方案。该技术对于风机叶片的SHM监测主要又如下三方面作用;
•及时发现缺陷 •跟踪缺陷的发展变化和严重程度 •及时给出维修建议及失效破坏预警。
声发射技术:当被测对象,受到应力作用下,其具有的缺陷就会发出“瞬态弹性波”,这个缺陷信号会被声发射传感器接收到,经过信号处理提取有价值的高频声纹特征就可以得到缺陷的相关信息了。
在风机叶片上安装声发射传感器,叶片的损伤处在风机转动过程中发出弹性波,被传感器捕捉到,再经过数据分析和处理,就可以实现对整个风机的叶片进行监测。
监测流程:

二、设备型号及性能
风机专用监测设备:BMS;
通信:4G+VPN或网线;
最大采样率:10MSPS;
数据采集方式:声发射特征参数、声发射波形、波形流三种模式;
监测平台:




三、应用案例介绍
1. 河北某风场
(1) 叶片“抖振”
基于波形分析,在某风场中发现叶片存在“抖振”的现象。

(2) 表面损伤(大面积)
基于高频因子特征参数,发现在某风场中发现叶片存在大面积表面损伤。

(3) 存在异物(ch2与ch3)
基于瞬态大动能因子,发现在某风场中发现叶片存在异常冲击信号。

2. 新疆某风场-抖振
基于波形分析,在某风场中发现叶片存在“抖振”的现象。

四、核心技术
对于风机叶片在线监测来说,声发射有多种独特的信号分析处理方式,包括声发射实时多维特征提取,如时域幅值与能量相关特征,冲击信号持续时间相关特征,频域能量与频率分布相关特征,瞬态信号与趋势性发展相关特征,波形流全域特征提取等。主要为如下四个层面。
· 突发瞬态大动能事件捕捉与分析。声发射的硬件系统时刻都在戒备状态,可以捕捉到任意时刻在千分之一秒发生而又瞬间消失的事件。对于叶片来说,闪电雷劈,飞鸟撞击,脱落的冰块或外来硬物的撞击,叶片结构出现重大问题前的前期破损信号等都属于瞬态大动能事件。对于叶片监测来说,对瞬态大动能事件的监测远比叶片出现表面损伤的监测更为重要,因为这些大动能事件有可能导致叶片产生结构性的损伤而不仅仅是表面的损伤。结构性损伤是导致风机出现灾难事故的根本原因。
· 趋势性信号发展变化分析。除了捕捉瞬态大动能事件外,声发射还可监测跟踪叶片工作状态的趋势性发展变化。叶片经年使用后,其表面将受到长期的风蚀,不仅是风力本身对叶片的侵蚀,而且空气中的微尘和颗粒更是对叶片表面产生缓变的伤害。这种伤害会导致叶片转动阻力增大,降低风机发电效率。
· 高频信号特征分析。声发射有别于声纹技术的另一个特点是声纹往往是在低频的可听声范围内,这个范围内的信号为风机迎风转动风噪本身为主导,风噪的分贝数可以大到风机表面结构损伤产生的声纹完全被淹没。与此相反,声发射则着重于远高于可听声频率的信号。在高频段风噪的影响极小,而由风机叶片内部结构和表面损伤,如裂纹,玻璃钢纤维分层,纤维断裂,结构件脱粘,表面破损,叶片前缘与后缘大面积侵蚀,材料开裂,断裂等产生的声信号在高频段则相对较大,由此大大提高了被监测信号的信噪比,增加了信号分析的可靠性。
· 波形流信号全域特征分析。声发射监测还可在风机叶片监测过程中不定期的以高速采集波形流信号以从最原始的声发射信号中观察、分析、判断、提取各种可能的时域、频域及其它信号转换空间的特征。这是一种全域分析法。可以从各个角度分析观察数据,由此发现新的可能情况或完善、补充、证实其它分析方法的结果。
五、结论
声发射技术监测风机叶片的特点在于:
(1) 对活性缺陷诊断的灵敏度高,尤其对于长柔叶片的断裂问题;
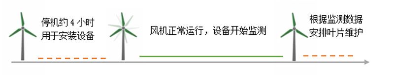
(2) 仅需在安装和拆卸传感器时短暂停机,对生产影响小;
(3) 声发射信号频率范围高,不受现场可听见噪声的影响;
(4) 信号信息量丰富,在数据积累达到一定程度后,可以形成专属用户的诊断数据库,可以形成生命周期数据;